Common Questions
常見問題
常見問題
監控安裝教程_攝像頭怎么安裝
時間:2020-06-24 來源:萬全安防監控公司 瀏覽:2547次
監控安裝教程_監控攝像頭怎么安裝
監控攝像頭安裝首先要了解監控攝像頭的網絡環境及如何組網。這也是大多數人對監控安裝不太明白的地方。今天我們就簡單的說說監控攝像頭的安裝教程。
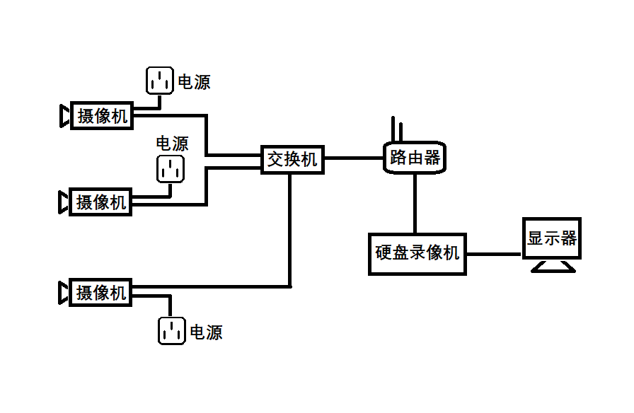
監控攝像頭安裝準備工作
小型視頻監控系統組網比較簡單,需要的設備有:監控攝像頭、交換機、路由器、網線及一些基本安裝工具,包括網線鉗、水晶頭、剝線刀、測線儀等。
網線水晶頭接線方法
網線用剝線刀將外皮剝掉,剝掉外皮后可以看到有8條顏色不同的線,將它們理順拉直,然后預留出10-15mm左右剪平。網線排列線序依次為:橙白,橙,綠白,藍,藍白,綠,棕白,棕”,排列好之后插入水晶頭內。注意水晶頭內部有8個線槽,每根線對應一個線槽(一定要卡緊)。然后用網線鉗將水晶頭夾好。依照上述方法將網線兩頭做好,可以用測線儀測試一下,線路是否通暢。
監控攝像頭組網
小型視頻監控系統一般不需要太復雜的組網。監控攝像頭與交換機用網線連接,網線一頭接交換機,另一頭接攝像頭的網線接口。交換機應預留一個接口作為主網線接口。主網線接口接入從路由器LAN口出來的網線。交換機的接口數量視攝像頭的數量而定。攝像頭數量加1個主網線接口就是交換機的接口數量。

硬盤錄像機接法
硬盤錄像機的網線口接入路由器的LAN口,硬盤錄像機的VGA接口接顯示器的VGA接口。接好之后將攝像機、硬盤錄像機通電,在硬盤錄像機的通道設置里面添加前端監控攝像頭即可。
監控攝像頭調試根據硬盤錄像機的品牌差異,有細微的區別,根據硬盤錄像機提示操作即可。